schéma elektroinstalace Ifa

(Pro stažení ve vyšším rozlišení je třeba se přihlásit. Pokud nemáte přihlašovací údaje, zkuste mi napsat.)


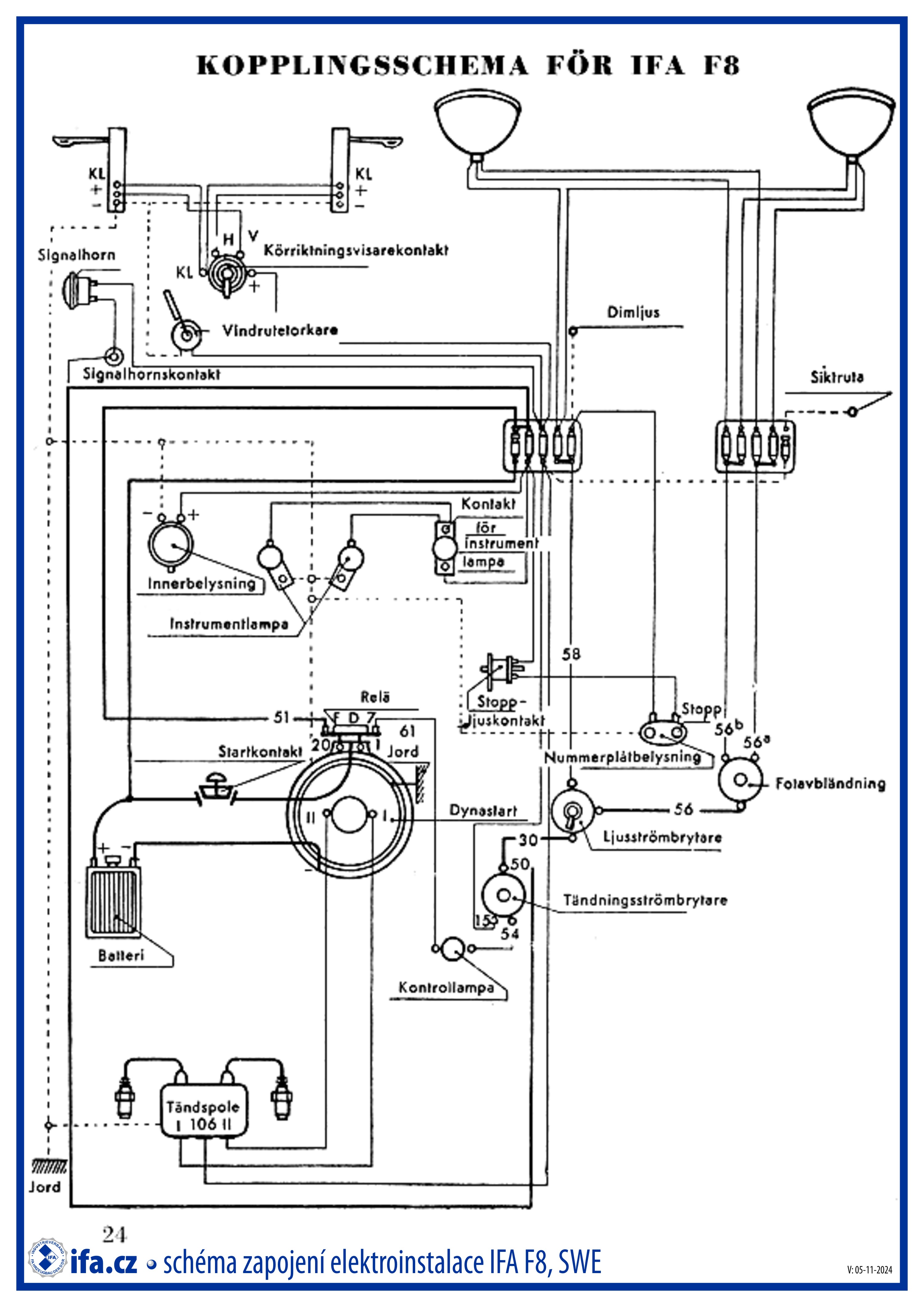
Ifa F8 (mělo/mohlo by odpovídat i pro DKW F8), Bj. 1939 - 1955

 


Ifa F9, Bj. 1949 - 1956

 

Attachments:
Download this file (elektroschema Ifa f8.jpg)elektroschema Ifa f8.jpg[elektroschéma IFA F8 (1939 - 1955)][1955][DE]737 kB373 Downloads

|     |      |   trabime.cz   |   twrc.cz   |

|   krtekracingteam.cz   |      |      |

 

X

Right Click

No right click